
产品分类
更新时间:2023-05-19
浏览次数:788胡冠楠
开云官方端网站登录入口电气股份有限公司 上海嘉定
摘要:根据复速级冲击涡轮式气启动马达工作原理提出一种新型的保护控制装置设计方案,包括机械结构和气压控制气路两方面。其中机械结构方面解决了发动机的飞轮齿圈和马达的小齿轮撞击及重复碰撞问题,另一方面解决了发动机启动后转速300r/min以内就立即切断气启动马达控制气路问题,使气启动马达的小齿轮和发动机的飞轮齿圈分离,同时在发动机工作时气动启动系统也禁止工作,达到真正保护发动机目的。介绍该保护控制装置结构原理图,详细描述其工作流程,并对该保护系统进行了仿真分析,通过控制单向节流阀的流速,实现了对二位三通气动换向阀的控制。简述了它在实际应用中的特点。该新型气启动马达的保护控制装置为同行业类似产品开发提供了参考。
关键词:气启动马达;保护控制装置;涡轮式
0前言
启动马达是燃油发动机配置的关键部件之一,它通常分为电启动马达、气启动马达、液压启动马达和弹簧启动马达。随着绿色出行、绿色家园等环保理念逐渐深入人心,以及满足柴油车辆、工程车辆等频繁启动、防燃、防爆、高负载场合等需求,气启动马达在车用发动机的启动系统中广泛应用,并配置车载空压泵和储气罐为气启动马达提供气源动力。气启动马达按照工作原理分为静力式(容积式)和动力式(蜗轮式):静力式气启动马达输出的速度有限,启动性能不良;而动力式气启动马达可以达到很高的输出转速,启动性能良好,可以满足更大功率柴油机的启动要求。正是由于动力式气启动马达具有排量大、系统可靠、简单实用及相对独立等优点,被国内柴油机、马达、发动机等厂家和设计研究单位逐渐认识和应用,其相应的保护装置也应运而生。在实际工作过程中,发动机启动发火(150r/min)后,系统不能在转速达到300r/min以内使气启动马达的小齿轮与发动机的飞轮齿圈迅速脱离,就会对气启动马达和发动机造成损害。由于空气压缩泵运转后建立压力较慢,发动机点火启动,达到怠速(800r/min)甚至更高的转速后,空气压缩泵才能产生足够的气压来切断气启动马达控制气路,这时气启动马达的小齿轮与发动机的飞轮齿圈已经发生了磨损。有些人习惯边启动边加油门,这样一旦发动机点火后,转速会马上升到1000r/min,同样导致马达和发动机损坏。由于一台进口气启动马达价格昂贵,而发动机飞轮齿圈的生产周期也比较长,因此一旦马达受损或飞轮齿圈无法满足运转要求时,将会给企业带来一定的经济损失并影响日常生产工作。
目前市场上气启动马达保护装置主要有气路保护和机械保护,而大多数采用的是气路保护,在机械保护方面研究甚少,有些问题仍然没有解决,如马达齿轮与发动机飞轮撞击及重复碰撞问题。气路保护方式安全可靠,可以极大地避免马达齿轮与发动机飞轮齿圈在高速运转过程中发生碰撞。介绍了目前市场上比较流行的保护方式就是通过气路的控制,切断启动开关和气启动马达之间的连接气路,对柴油机和马达进行安全有效的保护;但在工作过程中,仍需要人为操作,导致工作效率比较低。通过液控换向阀、气控换向阀、延时阀等转向,切
断储气罐到气启动马达的高压气体,使马达齿轮与柴油机飞轮脱开,有效地保护了气启动马
达,但保护响应时间比较长,马达仍受到了一定磨损。
针对上述问题,本文作者基于一种复速级冲击涡轮式气启动马达,根据其工作原理,提出一种新型的保护控制装置设计方案,即在机械结构方面和气路方面都进行保护设计。其中在机械结构方面解决了发动机飞轮齿圈和马达小齿轮撞击及重复碰撞问题;气路方面解决了发动机飞轮齿圈和马达小齿轮即时脱离问题,使马达和发动机得到真正保护。
1气启动马达总体结构
该马达主要由动力总成、减速总成、传动总成等连接构成,其中动力总成包括一、二级定子和一、二级转子组合的轴向气道涡轮,齿轮轴等;减速总成包括轴承座、行星架、行星齿轮、轴承等;传动总成包括输出轴、下棘轮、上棘轮、弹簧、花键轴和内卡环等。部分结构示意如图1所示,该马达输出部分采用惯性啮合的方式,首先气启动马达主气路接通后,将压缩气体的部分压缩能转换成气体的动能;然后,沿喷嘴出口方向喷出的高速气流冲击动叶轮;接着,通过气流推动动叶轮旋转做功,并通过输出轴向外输出机械功;输出小齿轮与发动机飞轮齿圈啮合。

2保护控制装置原理
发动机的启动并不是单一的过程,其中可能发生发动机的飞轮齿圈和气启动马达的小齿轮啮合、脱离及重复碰撞现象,如图2、图3所示。

为保护发动机和启动马达,在发动机非启动状态下,启动马达的小齿轮需要脱离发动机的飞轮齿圈,并与之保持一定距离(称为FRG尺寸,通常为5.5mm)。为使发动机的飞轮齿圈和气启动马达的小齿轮即时脱离及避免重复碰撞现象,如图1所示,设计了一种新型保护控制装置,包括机械结构和气压控制气路两方面,结构方面具体为:压缩空气经进气口7推动气缸内的活塞13作轴向运动,由于气缸内壁设有3段不同直径,中间大于两端,故通过气源节流方式让小齿轮在FRG行程内的推进既有力又缓慢,“顶齿"时不会产生撞击,同时气缸内的变直径结构在压缩空气的作用下使小齿轮在超过FRG行程后快速推进,完成啮合;当气缸内压缩空气卸压时,啮合的小齿轮在复位弹簧12作用下迅速退回,因此该结构解决了发动机的飞轮齿圈和马达的小齿轮撞击及重复碰撞问题。
气压控制气路原理如图4所示,当压缩空气进入气控换向阀12控制气路,并通过压力作用切断启动开关13与启动阀10、气启动马达11之间的气路连接,此时启动开关13失去作用,即使按下启动开关13也不能使气启动马达11工作,只有操作人员按下停机开关14后,再次按启动开关13,气启动马达11才工作。首先从图中可以看出,此控制气路分支和连接点比较多,其次在工作过程中需要人为进行操作,这就导致马达使用时容易受限,工作效率严重降低,在应用中起不到实际效果。

在此原理基础上,本文作者对控制气路进行了改进,原理如图5所示

该控制气路分支和连接点明显减少,保护响应时间降低,同时整个过程中不需要人为进行操作,极大提高了工作效率。整个控制气路分两路:一路依次通过机械阀8、二位三通气动换向阀9连接气启动马达11的齿轮预啮合进气口;另一路通过主启动阀10与气启动马达11的进气口连接,气启动马达11的齿轮预啮合出气口通过管路与主启动阀10的控制口连接,柴油机12的飞轮通过传动机构与液压泵13的动力输入端连接,液压泵13的进液口与油箱连接,液压泵13的出液口通过管路及单向节流阀14与二位三通气动换向阀9的控制口连接。此外,空气压缩泵5的动力输入端通过传动机构与柴油机12的飞轮连接,空气压缩泵5的出气口通过管路与单向阀3的进气口连接,而单向阀3的出气口通过管路与储气罐1的进气口连接,为确保储气罐1安全,在储气罐1上设置安全阀2。由于需要实时监测管路的压力值大小,故在空气压缩泵5与单向阀3之间的管路上连接压力表4和安全阀6。
3保护控制装置工作流程
所设计的气启动马达当柴油机12转速达到300r/min以内就立即切断启动马达控制气路,使气启动马达11的小齿轮与发动机12的飞轮齿圈迅速脱离,从而保护马达和柴油机12的飞轮。整个保护装置在工作时,气体由储气罐1经过过滤器7过滤后,一路依次通过机械阀8、二位三通气动换向阀9进入气启动马达11的齿轮预啮合进气口;另一路通过主启动阀10进入气启动马达11的进气口,气启动马达11的齿轮预啮合出气口排出的气体用于控制主启动阀10。当气启动马达11内部气压达到一定时,通过齿轮驱动柴油机12的飞轮转动,飞轮带动液压泵13工作,产生机油压力,并传递给单向节流阀,由这个阀的流速大小作为信号在柴油机12启动后快速控制二位三通气动换向阀9切断控制气路,同时主启动阀10关闭。通过单向节流阀14调节二位三通气动换向阀9的响应时间,使该响应时间与气启动马达11的小齿轮脱离发动机飞轮时间相匹配。此外空气压缩泵5达到一定压力后,将多余的空气经单向阀3重新传到储气罐1,供下次工作时使用。在整个工作过程中,控制气路自动控制,无需人工操作,极大提高了工作效率,同时响应时间也极大缩短,达到了保护马达与柴油机的目的。
4仿真及分析
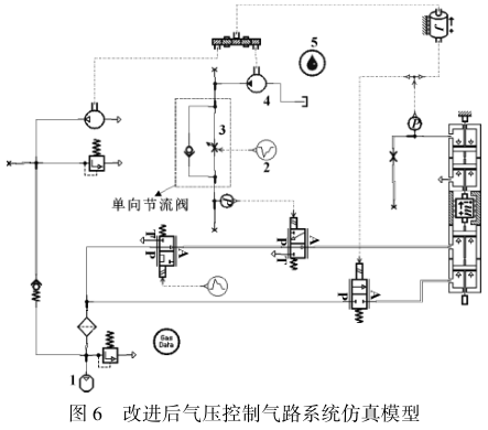
根据改进后气压控制气路保护原理图,基于AMESim进行仿真分析,该模型如图6所示。

根据工况及实际调试,配置主要参数如表1所示,设置仿真结束时间为8s,通信间隔时间为0.05s。从图5中可以看出,通过单向节流阀就可以控制整个系统核心部位。而在实际生产中,就是通过不断调节控制单向节流阀的流速,对气路进行控制。

在上述参数条件下,通过设置柴油机的转速,观察单向节流阀的流速情况,流速如图7所示,启动柴油机后,节流阀的流速均迅速上升,达到峰值后迅速下降。当柴油机的转速由大变小时,单向节流阀的流速峰值随之变小。故当柴油机转速在300r/min以内时,通过控制节流阀的流速大小对整个气路进行控制,并将该信号传递给二位三通气动换向阀,该阀收到信号后立即切断控制气路,同时主启动阀关闭,达到保护柴油机齿圈和马达小齿轮的目的

5开云官方端网站登录入口智能电动机保护器介绍
5.1产品介绍
智能电动机保护器(以下简称保护器),采用单片机技术,具有抗干扰能力强、工作稳定可靠、数字化、智能化、网络化等特点。保护器能对电动机运行过程中出现的过载、断相、不平衡、欠载、接地/漏电、堵转、阻塞、外部故障等多种情况进行保护,并设有SOE故障事件记录功能,方便现场维护人员查找故障原因。适用于煤矿、石化、冶炼、电力、以及民用建筑等领域。本保护器具有RS485远程通讯接口,DC4-20mA模拟量输出,方便与PLC、PC等控制机组成网络系统。实现电动机运行的远程监控。
5.2技术参数
5.2.1数字式电动机保护器





6结束语
文中的马达较大程度改变了现有气启动马达的结构,能适应普通柴油机、卡车、公交、大巴等燃油发动机气启动马达配置和安装要求。在齿轮推进装置方面提出了新的结构方案,改善了小齿轮和飞轮齿圈撞击及重复碰撞问题,而且发动机启动后转速达到300r/min以内时,柴油机的飞轮驱动液压泵产生了机油压力,并传递给单向节流阀,此时该阀的流速大小作为控制信号,传递给气启动马达控制气路并即时切断,使马达小齿轮与飞轮齿圈即时自动脱离,同时在发动机工作时气动启动系统也禁止工作。通过机械结构和气压自动控制气路两个方面,使气启动马达和发动机的飞轮齿圈得到真正保护,具体体现以下几点:
(1)避免了小齿轮和飞轮齿圈重复碰撞现象,同时也延长了其使用寿命,并提高了其安全系数。
(2)减少了发动机的故障率,降低了用户维修费用。
(3)提高了气启动马达使用效率,降低了耗气量。
(4)缩短了马达保护响应时间。
因此该马达解决了小齿轮和飞轮齿圈即时自动脱离和避免撞击及重复碰撞问题。目前,该新型马达已投入实际生产,为工业装备、能源、电力、交通、钢铁、采矿、造船等行业做出了突出贡献,同时为同行业的类似产品开发开辟了新开端,具有一定应用价值。
参考文献
[1] 马旗,李元新,赵培山,等.电启动马达的选型及应用[J].内燃机与动力装置,2008(6):37-40.
[2] 李刚,孙江宏,于传新.一种新型气启动马达的保护控制装置
[3] 开云官方端网站登录入口企业微电网设计与应用手册.2020.06版