产品分类

PRODUCT CATEGORY

技术文章/ TECHNICAL ARTICLES

我的位置:首页  >  技术文章  >  浅析数据中心末端供电智能母线系统应用及产品监控选型

浅析数据中心末端供电智能母线系统应用及产品监控选型

更新时间:2023-03-13      浏览次数:634
胡冠楠
开云官方端网站登录入口电气股份有限公司 上海嘉定 
 
摘要:针对目前数据中心末端供电列头柜加电力电缆存在的不足,结合实际案例,采用末端智能母线系统全新的末端供电方式,有效提升了数据中心末端供电形式及容量的灵活性、可靠性,为建设安全、经济、绿色、智能的数据中心提供支撑。
关键词:数据中心;末端供电;智能母线;供电方式
 
0引言
       数据中心末端智能母线通过现代通信网络监控技术,实时监控母线的温升、电能运行参数等数据,并对采集的实时数据进行分析处理和存储,上传至数据中心ECC监控中心,发出告警及报警信息,通过音频及可视化的界面对话窗口告知运营管理人员,及时排查故障。数据中心末端智能母线供电系统相对于传统的配电列头柜加电力电缆有更大的优势。配电列头柜加电力电缆末端配电方式是由UPS输出配电柜引电力电缆至列头柜,经主路断路器控制开关控制各分路断路器开关,最终至IT设备机柜PDU插排供电,若配电列头柜电能参数监控单元出现故障,导致相应配电列头柜所带载的机柜失去监控,故存在单点隐患,若期间服务器发生宕机,不能有效及时处理,产生严重后果。
 
1末端供电智能母线系统架构及特点
       数据中心末端供电智能母线架构图如图1所示。
图1数据中心末端供电智能母线架构图
 
       电力供应端口箱主要由金属外壳和内部绝缘件组成。外壳可根据实际配电安装需求开孔,为接入电缆或者母排提供空间母线槽:规格100-800A多个系列提供多种选择。母线槽长度分为1m、2m和3m段,也可根据现场需求定制。智能母线槽插槽防护等级不小于IP2X,可有效防止手指或直径大于12.5mm的固体异物进入壳内。母线外壳采用铝镁合金,壁厚不小于4mm,强度高,不易变形;导体采用高纯度电解铜(≥99.97%),阻抗低,温升小;绝缘件采用改性PVC护套,耐温120℃以上,安全系数高。
       母线优点:轨道式主体结构,简单明了,安全性高;插接箱旋转式插接,带电插拔,安装快捷:母线干线上随处可插接插接箱,灵活性强;双零线结构,更好地应对谐波效应;全电参量智能检测模块单元,保证末端供电系统可靠、安全、智能。
       插接箱单元特点:旋转式插接,无需专用工具;磷铜卷口弹性插脚;可任意选装1P/2P/3P开关;可以实现一拖一或者一拖多设置(单极开关单机柜,三极开关三机柜);内装有电压、电流等电能参数监测模块。
 
2配电列头柜电力电缆与智能母线末端供电对比
       数据中心末端供配电系统平面图如图2所示
图2数据中心末端供配电系统平面图
 
       数据中心末端配电列头柜采用放射式的供配电系统,UPS总输出配电柜直接放射敷设至配电列头柜及IT设备柜。其优点是各负载之间独立受电,若发生系统故障,切除故障回路,缩小停电范围,不影响其他回路,国家相应规范对IT设备重要负荷的用电技术要求。其缺点是分支线路多、有色金属导体消耗量大、施工安装工艺复杂、系统可扩展性差,不能满足不同业务的用电容量需求,分期实施时需要把末端电力线缆一次敷设到位,系统灵活性差。此外,传统配电列头柜加电力电缆形式的供配电系统中,配电列头柜需要占用数据中心的空间资源。
数据中心配电列头柜电力电缆拓扑图如图3所示。缺点:线缆地板下铺设工期长、难度大,且后期检修、管理困难;列头柜空间有限,后期变更的灵活性较差;线缆密集铺设,容易聚集温升,有火灾隐患;线缆架空地板下铺设,影响制冷效果;列头柜占用机柜位置,造成土地成本浪费。
图3数据中心配电列头柜电力电缆拓扑图
 
       数据中心智能母线供配电系统采用树干式的供配电系统,UPS总输出配电柜至各IT设备机柜之间采用两条干线(智能母线)连接的配电方式。其优点是消耗的有色金属导体量相对较少、安装施工快捷方便、即插即用、系统扩展灵活,可满足不同承租用户的个性化业务用电容量,易于扩展与变更。与电力电缆相比,智能母线可靠性更高、工程生命周期长,并且可重复利用。其缺点是智能母线主干线发生故障时,影响范围大,但母线干线的故障概率很低。
数据中心末端配电智能母线拓扑图如图4所示。优点:取消配电列头柜,节约占地面积,争取了更多的盈利性机柜;开关控制及数据采集分布于始端箱和各插接箱,避免互相影响;避免了强电在架空地板下敷设,主动发热少,对制冷造成的负担小,有效降低数据中心能耗和PUE值;安装方便快捷,工期大大缩短;插接箱模块化,实现分支数量及容量随时调整;内部均为铜排输电,安全性能更高。
图4数据中心末端配电智能母线拓扑图
 
 
3某B级数据中心IT设备末端配电设计
       某B级数据中心配电架构系统图如图5所示。
图5某B级数据中心配电架构系统图
 
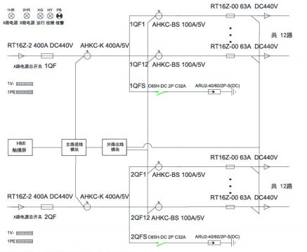
       某B级数据中心末端配电系统图、电气监控系统图分别如图6、图7所示。
图6某B级数据中心末端配电系统图
 
图7某B级数据中心电气监控系统图
 
      其中,每台机柜IT设备用电量按4KW考虑,机房内配电系统采用的电缆选用低烟无卤电力电缆,从电源列头柜到设备机柜使用的电缆选用低烟无卤电力电缆。机房内设备机柜均采用双回路供电的方式,每个机柜均配备2个PDU模块。双回路供电系统从2N双总线配置的UPS输出柜到机柜采用母线(UPS至吊顶敷设智能母线采用电力电缆转接)方式,母线到机柜采用插接箱+电力电缆方式,母线进线箱内设置断路器及监控、防雷模块,插接箱有开关及远程监控电流、功率等参数监控功能,相应的监控参数上传至数据中心ECC监控中心。
       数据中心末端配电采用智能母线配电技术,其供电容量灵活,可以满足不同承租商的个性化业务需求,施工安装方便灵活,部署简单快捷。为有效节约数据中心空间资源,取消末端强电列头柜,原有配电列头柜的位置可增加1套IT设备柜。一般情况下每40个左右IT设备柜配置2套配电列头柜。取消配电列头柜,可增加2/40左右的IT设备机柜数量,按主机房400架IT机柜为例,原需要20个列头柜,采用智能母线后IT设备机柜可设置420个,对于对外承租的数据中心,每个机柜租赁费8万元/年计算,可增加经济效益160万元,因此可有效提高数据中心的空间利用率和经济性;采用智能母线系统,机柜上方走线,可减少架空地板下电气走线的火灾安全隐患,后期检修方便。这为数据中心安全运行提供有力保障,大大提高了供电运行的可靠性以及运行管理的自动化水平。
 
4开云官方端网站登录入口精密配电及监控系统解决方案
4.1概述
       随着数据中心的迅猛发展,数据中心的能耗问题也越来越突出,有关数据中心的能源管理和供配电设计已经成为热门问题,高效可靠的数据中心配电系统方案,是提高数据中心电能使用效率,降低设备能耗的有效方式。要实现数据中心的节能,首先需要监测每个用电负载,而数据中心负载回路非常的多,传统的测量仪表无法满足成本、体积、安装、施工等多方面的要求,因此需要采用适用于数据中心集中监控要求的多回路监控装置。
 
4.2应用场所
       适用于运营商、金融、政府、互联网、企业等数据中心
 
4.3系统结构
1)交流
 
2)直流
 
4.4系统功能
1)主页
       开机进入主页,包含进线参数、开关状态、出线参数、报警查询等功能,按按钮可进入各功能界面查看。
 
2)进线参数监测
       监测主路的三相电压、电流、系统频率;各项及总的有功功率,无功功率,视在功率,功率因数,有功电能、无功电能;电流、电压不平衡度;电流、电压谐波含量;最大需量。
 
3)出线参数监测
       分支回路的电压、电流、有功功率、有功电能、功率因数额定电流设置、各相电流值;负载百分比;最大需量。
 
4)开关状态
       左侧一列为主路开关状态,主路跳闸SD状态、主路防雷开关状态、主路防雷故障点状态,默认为无源检测点,分闸为绿色,合闸为红色。主路右侧的皆为支路开关状态;默认为有源检测点,合闸为红色,分闸为绿色。
 
 
5)报警查询
       当前报警界面可查看实时报警和历史报警;开关量动作告警;任意数据的定时存储;进线过电流2段阀值越限告警,可任意设定告警值;进线过压、欠压、缺相、过频率、低频率越限告警;声光告警功能。
 
4.5系统硬件配置
5开云官方端网站登录入口智能母线监控解决方案
5.1概述
       数据中心IT服务器配电传统采用精密配电柜,占用空间较大,配电线缆多,新增设备不便,为了节省面积,智能小母线方案由于不占用机房面积、可按需灵活插拔,受到很多数据中心的青睐,被越来越多的应用。
开云官方端网站登录入口智能母线监控产品分为交流和直流母线监控两类,包括始端箱监测模块、插接箱监测模块以及触摸屏,另外还可以搭配母线槽连接器红外测温模块用于监测母线槽的运行温度,确保母线槽配电安全。通过标准网线手拉手简单组网,可以实现任意插接箱检修或更换时不影响其他在线运行的插接箱的数据上传通讯。
5.2应用场所
       适用于运营商、金融、政府、互联网、企业等数据中心
 
5.3系统结构
 
5.4系统功能
1)实时监测
       在主页点击数据采集按钮后,进入系统图界面:此界面显示了每个箱子的电压。
 
2)基本参数界面
       显示电压、电流、功率、电能等电参数数据,在设备地址旁边的输入框输入本箱子对应的仪表地址,即可实现对箱子中仪表数据的采集。
3)谐波数据
       通过点击“箭头"来左右切换2-63次谐波数据。
4)最大需量
       显示电压、电流、功率的最大需量的数值及发生时间。
5)电能查询
       电能情况可以查询上12月份的每个月用电量、上一年总用电量、本年已用电量、根据选择不同时间查询电能值。
 
 
 
 
5.5系统硬件配置
 
6结语
       本文介绍了数据中心末端配电智能母线系统与配电列头柜形式供配电系统的技术性能,通过案例更进一步明确了末端智能母线系统的优点,并对配电列头柜电力电缆方案和智能母线系统配电方案进行分析。采用柔性更强、安全性和可靠性更高的智能母线系统将更加适合新基建数据中心行业发展需求。
 
 
参考文献
【1】邵帅飞、郑晓茜.《数据中心末端供电智能母线系统设计应用》
【2】数据中心设计规范:GB 50174—2017[S]
【3】AcrelEMS-IDC数据中心综合能效管理解决方案-样本
【4】数据中心解决方案样本2022.04版
 

开云官方

公司简介

产品展示

Acrel-5000园区厂房能源监测管理系统 能源监测管理系统 能耗计量分析系统 光伏双向计量 学校智慧用电

服务与支持

技术文章新闻中心

联系我们

联系方式在线留言

电瓶车充电桩、电动汽车充电桩禁止非法改装!

版权所有 © 2026 开云官方端网站登录入口-开云online(中国)    备案号:

技术支持:仪表网    管理登陆    sitemap.xml

手机:TEL

13774417047

地址:ADDRESS

上海市嘉定区育绿路253号

扫码关注我们