产品分类

PRODUCT CATEGORY

技术文章/ TECHNICAL ARTICLES

我的位置:首页  >  技术文章  >  浅谈智能母线在数据中心的应用及监控产品选型

浅谈智能母线在数据中心的应用及监控产品选型

更新时间:2023-03-07      浏览次数:418

胡冠楠

开云网页版登录入口电气股份有限公司 上海嘉定 
摘要:根据《“十四五"信息通信行业发展规划》,信息通信行业到2025年将实现整体规模进一步扩大,整体经济发展品质显著提高,基本形成高速泛在、融合互通、智慧绿色以及安全稳定的新兴数据基础建设,进一步提高数据中心空间及环境利用率,提高其节能水平和智能化管理水平。在数据中心中使用智能母线可以替代列头柜,从而进一步节省机房空间,提升经济效益。结合具体工程实例,分析智能母线在数据中心的详细应用。
关键词:智能母线;数据中心;空间利用;经济效益
0 引言
    末端供电一般采用的是列头柜供电方式,需要在每列机柜或两列机柜设立一台列头柜,存在着占用空间大、电缆走线多及强弱电分离等问题。为了解决上述问题,智能母线应运而生,其以高度的灵活性、完善的智能化监控能力备受数据中心建设单位的青睐。
1 智能母线供电方式
    智能母线的供电方案在不间断电源(Uninterruptible Power System,UPS)出线柜之后不需要再敷设线缆或设置配电设备,而是直接串接智能母线槽,并配合接插单元为每台负载机箱内装置供电。数据中心智能母线采用树干式的供配电系统,每列机柜均通过两条母线槽供电,且地板下及机柜上没有电缆桥架,便于管理维修。列头柜供电系统如图 1 所示,智能母线供电系统如图2所示。
图 1 列头柜供电系统(2N)
图 2 智能母线供电系统(2N)
2 智能母线的优势
    (1)部署简单,易于扩展。传统配电方式中,列头配电柜到各机柜间均采用线缆一对一连接,需要铺设大量电缆和电缆承载桥架。工程实施时需要根据机柜间隔单剪、铺设、捆扎或连接每一根电缆,不仅施工量大、周期长,而且未来新增回路需要增加铺设线缆。智能母线部署简易快捷,仅需将母线槽安装到所有规划设备的上方,无需铺设大量电缆,可以
通过插接箱就近供电,部署周期为1~2周。插接箱位置可调,IT 机柜电源分配单元(Power Distribution Unit,PDU)插头可以直接插入到母线插接箱中,无复杂接线工作。除此之外,智能母线配置热插拔插接箱,可以在线热插拔。当机房需要增加新的回路时,只需要增加相应输出回路的插接箱,直接在线插拔就可以实现扩容,无需对母线槽进行新的调整。智能母线构成如图 3 所示。
 
图 3 智能母线构成图
    (2)供电灵活,快速可靠。智能母线供配电模式更加适合现代数据中心发展的趋势,在安全可靠的基础上,还具备灵活、快速的优点。传统配电柜里的电缆和开关都是定额化的,如果 IT 设备使用的电功率增加,就需要重新布放电缆和更换开关等。智能母线可根据 IT 负荷实际需要的电功率自动分配,提高了供电的灵活性。采用智能母线方式无需机柜强电电缆桥架等物理设备,如图4所示,提高了空调送风效率。此外,智能母线所有的产品都是模块化设计,符合现代数据中心快速灵活部署的要求。
 
图 4 已经敷设完成的电缆桥架
    (3)具有完善的配电监控。智能母线供电方式具有与精密列头柜同样的智能监控功能,可以监测插接箱内每条一回路中的相关信息,包括压力、流量、输出功率、电能、谐波以及温度等。智能母线监控系统配置通信接口,可以将所有监控数据上传给后台动环平台。
    (4)节约机房面积,提高收益。采用智能母线供电无需配置强电列头柜,节约了强电配电设备占用空间,可以增加 IT 机柜的安装数量,提高了机房利用率和经济收益。
    (5)安全性高,使用寿命长。智能母线采用“金属外壳+绝缘护套+铜芯母排"结构,电气稳定性更强,同时也拥有良好的散热性能,有效避免了由热沉积引起的点老化,延长了使用寿命。
3 智能母线收益分析
    从经济效益方面分析,智能母线也具有一定的竞争优势。虽然智能母线相对于列头柜方案投资成本较高,但是使用智能母线时无需配置交流列头柜,原有交流列头柜的安装位置可以供资源机柜使用,大大提高了实际收益。
以安徽省某数据中心为例, 其建筑面积约8000m2,采用常规供电方式时可以布置机架1 040架、交流列头柜 64 架,交流列头柜设备采购及安装费用约为 192 万元,列头柜至IT 机柜配电线缆投资约为100 万元,总投资约为 292 万元。在同样规模下,使用智能母线代替交流列头柜后,智能母线的设备采购及安装费用约为 570 万元,投资比常规供电方式多出278 万元。但使用智能母线方式供电时,无需交流列头柜,该数据中心可使用IT机架增加 64 架。参考该单位过去3年的机架销售数据,单机柜外租平均费用约为0.5万元 / 月,每月可增加收入 32 万元。此时计算投资回报周期为 278÷32 ≈ 9月,即在9个月以内就能收回多出的投资。数据中心一般运行周期为15年,使用智能母线可以为该建设单位增加收益约为5472 万元。
4  开云网页版登录入口精密配电及监控系统解决方案
4.1 概述
随着数据中心的迅猛发展,数据中心的能耗问题也越来越突出,有关数据中心的能源管理和供配电设计已经成为热门问题,高效可靠的数据中心配电系统方案,是提高数据中心电能使用效率,降低设备能耗的有效方式。要实现数据中心的节能,首先需要监测每个用电负载,而数据中心负载回路非常的多,传统的测量仪表无法满足成本、体积、安装、施工等多方面的要求,因此需要采用适用于数据中心集中监控要求的多回路监控装置。    
4.2 应用场所
适用于运营商、金融、政府、互联网、企业等数据中心。
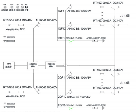
4.3 系统结构 
1)交流
 
 
 
2)直流
 
4.4 系统功能
1)主页
    开机进入主页,包含进线参数、开关状态、出线参数、报警查询等功能,按按钮可进入各功能界面查看。
 
2)进线参数监测
    监测主路的三相电压、电流、系统频率;各项及总的有功功率,无功功率,视在功率,功率因数,有功电能、无功电能;电流、电压不平衡度;电流、电压谐波含量;最大需量。   
3)出线参数监测 
    分支回路的电压、电流、有功功率、有功电能、功率因数额定电流设置、各相电流值;
负载百分比;最大需量。
 
 
 
4)开关状态
    左侧一列为主路开关状态,主路跳闸SD状态、主路防雷开关状态、主路防雷故障点状态,默认为无源检测点,分闸为绿色,合闸为红色。主路右侧的皆为支路开关状态;默认为有源检测点,合闸为红色,分闸为绿色。
5)报警查询
    当前报警界面可查看实时报警和历史报警;开关量动作告警;任意数据的定时存储;进线过电流2段阀值越限告警,可任意设定告警值;进线过压、欠压、缺相、过频率、低频率越限告警; 声光告警功能。 
        
 
 
4.5 系统硬件配置
5  开云网页版登录入口智能母线监控解决方案
5.1 概述
    数据中心IT服务器配电传统采用精密配电柜,占用空间较大,配电线缆多,新增设备不便,为了节省面积,智能小母线方案由于不占用机房面积、可按需灵活插拔,受到很多数据中心的青睐,被越来越多的应用。
开云网页版登录入口智能母线监控产品分为交流和直流母线监控两类,包括始端箱监测模块、插接箱监测模块以及触摸屏,另外还可以搭配母线槽连接器红外测温模块用于监测母线槽的运行温度,确保母线槽配电安全。通过标准网线手拉手简单组网,可以实现任意插接箱检修或更换时不影响其他在线运行的插接箱的数据上传通讯。
5.2 应用场所
    适用于运营商、金融、政府、互联网、企业等数据中心
5.3 系统结构
 
5.4 系统功能
1)实时监测
    在主页点击数据采集按钮后,进入系统图界面:此界面显示了每个箱子的电压。
 
 
2)基本参数界面
    显示电压、电流、功率、电能等电参数数据,在设备地址旁边的输入框输入本箱子对应的仪表地址,即可实现对箱子中仪表数据的采集。   
 
3)谐波数据
    通过点击“箭头"来左右切换2-63次谐波数据。
 
4)最大需量
    显示电压、电流、功率的最大需量的数值及发生时间。
5)电能查询
    电能情况可以查询上12月份的每个月用电量、上一年总用电量、本年已用电量、根据选择不同时间查询电能值。
 
5.5系统硬件配置
 
 
 
6.结论
    信息时代背景下,大规模集群式数据中心越来越多,在建设规模快速扩大的基础上,对部署速度和节能效果也提出了更加苛刻的要求。基于此,需要进一步加强模块化、智能化、绿色化的数据中心建设,通过对智能母线等高效产品的应用,进一步降低数据中心总体能耗,缩短部署时间。
参考文献
【1】吴怀同.智能母线在数据中心的应用
【2】李玉昇.数据中心供电系统规划与发展 [J]. 电气应用,2020,39(11):4-7.
【3】于智勇,徐 义.数据中心10kV供配电系统切换自动化工程实践 [J]. 智能建筑电气技术,2019,13(3):79-82.
【4】肖 骁,戈文祺.数据中心供配电系统解决方案研究 [J]. 城市建设理论研究(电子版),2018(23):4.
【5】马皓天.数据中心电气设计要点 [J]. 住宅与房地产,2018(12):67.
【6】霍 毅,罗秋菊,刘 宇,等.智能小母线与列头柜配电模式比较 [J]. 广东通信技术,2020,40(6):56-59.
【7】向 荣.互联网数据中心机房供电设计探讨 [J]. 广播与电视技术,2013,40(4):54-60.
【8】林艺成.数据中心电源解决方案及选型 [J]. 企业技陈澜,卞星明,万树伟,王黎明,关志成.交流老化导线温升特性改变对载流量的影响[J].高电压技术,2014,40(5) :1499-1506.
【9】AcrelEMS-IDC数据中心综合能效管理解决方案-样本.
【10】数据中心解决方案样本2022.04版

关于开云网页版登录入口

公司简介

产品展示

Acrel-5000园区厂房能源监测管理系统 能源监测管理系统 能耗计量分析系统 光伏双向计量 学校智慧用电

服务与支持

技术文章新闻中心

联系我们

联系方式在线留言

电瓶车充电桩、电动汽车充电桩禁止非法改装!

版权所有 © 2025 开云网页版登录入口-开云中国    备案号:

技术支持:仪表网    管理登陆    sitemap.xml

手机:TEL

13774417047

地址:ADDRESS

上海市嘉定区育绿路253号

扫码关注我们